第三種電気主任技術者(電験三種) 過去問
令和6年度(2024年)上期
問7 (理論 問7)

このページは閲覧用ページです。
履歴を残すには、 「新しく出題する(ここをクリック)」 をご利用ください。

問題

第三種電気主任技術者(電験三種)試験 令和6年度(2024年)上期 問7(理論 問7) (訂正依頼・報告はこちら)

起電力がE[V]で内部抵抗がr[Ω]の電池がある。この電池に抵抗R1[Ω]と可変抵抗R2[Ω]を並列につないだとき、抵抗R2[Ω]から発生するジュール熱が最大となるときの抵抗R2の値[Ω]を表す式として、正しいものを次のうちから一つ選べ。
  • R2=r
  • R2=R1
  • 解答選択肢の画像
  • 解答選択肢の画像
  • 解答選択肢の画像

次の問題へ

正解!素晴らしいです

残念...

この過去問の解説 (3件)

01

抵抗から発生するジュール熱が最大となる時の抵抗を求める計算問題です。

 

この問題を解くにあたり、以下の知識が必要となります。

 

上図において、ジュール熱が最大となるのはR=rの時です。

選択肢3. 解答選択肢の画像

テブナンの定理を使って解いていきます。

 

◆可変抵抗R2を切り離した場合の端子電圧Vを求めます

分圧の法則より、

 

V={R1/(r+R1)}E …①

 

となります。

 

◆電源Eを取り外し、rとR1の合成抵抗R0を求めます

下図のような回路図となり、電流の向きは反時計回りで流れると仮定します。

 

 

抵抗は並列に接続されているので、合成抵抗は

 

R0=rR1/(r+R1) …②

 

となります。

 

◆端子電圧Vを電源として、R0とR2で仮想回路を作り、ジュール熱が最大となる条件を求めます

 

 

上図は、冒頭に必要知識として触れた回路と同じになっています。

したがって、ジュール熱が最大となる条件はR0=R2となり、R0に②を代入すると

 

R0=R2

R2=rR1/(r+R1)

 

となります。

参考になった数9

02

直流回路に関する問題です。

まず問題の条件を等価回路で表すと次のようになります。

この問題では可変抵抗R2[Ω]から発生するジュール熱が最大となるときのR2の値[Ω]を求めなければなりません。

ジュール熱P[W]は以下の公式となります。

・P=I×R[W]‥①

上記①式を用いてR2の値[Ω]を求めていきます。

 

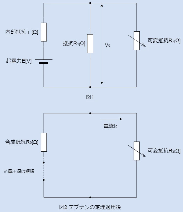
まず図1より端子電圧V0を分圧則を用いて求めます。

・V0=(R1/r+R1)×E‥②

 

次に図1をテブナンの定理を用いて等価変換すると図2のようになり、ここから電流I0[A]を求めていきます。

まずは内部抵抗rと抵抗R1の合成抵抗R0は次のようになります。

・R0=(r×R1)/(r+R1)‥③

 

続いて電流I0[A]は次のようになります・

・I0=V0/R0+R2‥④

分母のR0+R2を抜粋します。

・R0+R2=(rR1/r+R1)+R2=rR1+R2(r+R1)‥

 

⑤で得た結果を④式に代入します。

・I0=V0/rR1+R2(r+R1)‥④´

さらに②式を④´に代入します。

・I0=(R1E/r+R1)/rR1+R2(r+R1)=ER1/rR1+R2(r+R1)‥④´´

 

上記の結果から①式を用いてジュール熱Pの式を立てます。

・P=I02×R2=(ER1/rR1+R2(r+R1))2×R2‥⑥

 

⑥式の分子分母にR2で割ると次のようになります。

・P=E2R12/(r2R12/R2)+2rR1(r+R1)+R2(r+R1)2‥⑦

 

⑦式より分母の(r2R12/R2)とR2(r+R1)2は可変抵抗R2に関係なく一定なので最大定理より以下の関係の時に、ジュール熱Pは最大五となります。

・(r2R12/R2)=R2(r+R1)2‥⑧

 

上記⑧式をR2について展開すると次のようになります。

・R22(r+R1)2=r2R12

・R22=r2R12/(r+R1)2

・R2rR1/r+R1

 

以上のようになります。

選択肢3. 解答選択肢の画像

こちらが適切な解答となります。

まとめ

R=rの時に消費電力が最大となるという事を覚えていれば、R2=rR1/r+R1という回答が簡単に得られます。試験対策としてはその部分は必ず覚えてきましょう。

 

参考になった数5

03

電池につないだ抵抗の値を求める問題です。

選択肢3. 解答選択肢の画像

起電力E、内部抵抗rの電池の端子に、R1と可変抵抗R2を並列に接続すると、

テブナンの定理を用いて、電圧Vtと抵抗Rtはそれぞれ、

Vt=(R1/r+R1)E

Rt=rR1/(r+R1)

となります。

 

負荷に生じる電力PR2は、

PR2=Vt2R2/(Rt+R2)2

で求められ、

PR2は、Rt=R2のときに最大となります。

よって、

R2=rR1/(r+R1)

と求められます。

参考になった数1